首页 > RO浓水减量技术 > RO浓水回收技术
RO浓水回收技术
 工作原理

根据反渗透系统错流过滤脱盐的工作原理,总会有一部分浓缩水需要保持一定的流量排放掉,同时由于高含盐浓缩水渗透压的影响使得反渗透膜系统的浓缩倍率受到一定限制,其再次浓缩脱盐的可行性与经济性制约了反渗透技术在高含盐RO浓缩水领域的应用。电渗析脱盐技术是在直流电场的作用下,利用荷电离子膜的反离子迁移原理从水溶液和其他不带电组分中分离带电离子的膜分离过程。该过程无相变,仅用电能来迁移水中的离子,在一定的含盐量的条件下,电渗析被认为是能耗较少的脱盐技术。

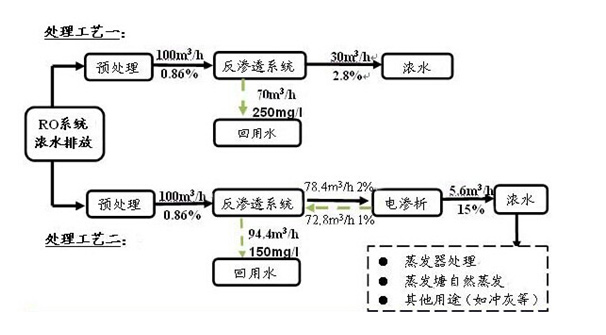
如某化工废水的RO系统浓水含盐量为8600mg/L,采用RO脱盐系统与RO+ED脱盐系统工艺进行比较如下:

 

RO浓水的进一步脱盐回收,使得RO系统零排放成为可能。

 

                某化工集团高含盐量的废水RO脱盐零排放系统(1300m³/d RO浓水)